Product Summary
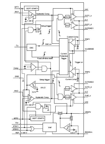
The TPS5602IDBT is a dual-channel synchronous buck switch-mode power supply controller featuring very fast feedback control and minimized component count. By using the hysteretic control method, it is ideal for high-transient current applications, such as ’C6000 and multiple ’C54x DSPs. The TPS5602IDBT is designed specifically for DSP applications that require high efficiency. Since both channels are independent, the up and down power sequencing can be easily achieved by properly setting the standby pins. The wide input voltage and adjustable output voltage make the TPS5602IDBT suitable for many applications.
Parametrics
TPS5602IDBT absolute maximum ratings: (1)Supply voltage, VCC: –0.3 V to 27 V; (2)Input voltage, VI, INV: –0.3 V to 7 V; (3)Softstart: –0.3 V to 7 V; (4)COMP:–0.3 V to 6 V; (5)REG5V_IN: –0.3 V to 6 V; (6)STBY:–0.3 V to 15 V; (7)TRIP:–0.3 V to 15 V; (8)Maximum Driver current: 3A; (9)Output voltage, LLx:–0.3 V to 27 V; (10)Output voltage, OUTx_u: –0.3 V to 32 V; (11)Output voltage, OUTx_d: –0.3 V to 7 V; (12)Power dissipation (TA = 25℃): See Dissipation Table; (13)Operating free-air temperature range, TA: –40℃ to 85℃; (14)Operating virtual junction temperature range, TJ: 125℃; (15)Storage temperature range, Tstg:–55℃ to 150℃.
Features
TPS5602IDBT features: (1)Independent Dual Channels; (2)Hysteretic Control for Fast Transient Response; (3)4.5V to 25V Input Voltage Range; (4)Adjustable Output Voltage Down to 1.2 V; (5)Synchronous Rectifier Enables Efficiencies of >95%; (6)Minimized External Component Count; (7)Separate Standby Control and Over Current Protection; (8)Low Supply Current: 0.8mA Typ; (9)30-Pin TSSOP; (10)Low Standby Current (1-mA maximum); (11)EVM Available (TPS5602EVM-121).
Diagrams

| Image | Part No | Mfg | Description | ![]() |
Pricing (USD) |
Quantity | ||||||||||||
|---|---|---|---|---|---|---|---|---|---|---|---|---|---|---|---|---|---|---|
![]() |
![]() TPS5602IDBT |
![]() Texas Instruments |
![]() DC/DC Switching Controllers Dual Output Synch Buck Controller |
![]() Data Sheet |
![]()
|
|
||||||||||||
![]() |
![]() TPS5602IDBTG4 |
![]() Texas Instruments |
![]() DC/DC Switching Controllers Dual Output Synch Buck Cntrlr |
![]() Data Sheet |
![]()
|
|
||||||||||||
![]() |
![]() TPS5602IDBTR |
![]() Texas Instruments |
![]() DC/DC Switching Controllers Dual Output Synch Buck Cntrlr |
![]() Data Sheet |
![]()
|
|
||||||||||||
![]() |
![]() TPS5602IDBTRG4 |
![]() Texas Instruments |
![]() DC/DC Switching Controllers Dual Output Synch Buck Cntrlr |
![]() Data Sheet |
![]()
|
|
||||||||||||
(Hong Kong)









